使用高準確度壓力感測器,提升健身追蹤器的準確度
資料提供者:DigiKey 北美編輯群
2020-01-07
具有健康與健身追蹤能力的穿戴式裝置越來越受歡迎。這類應用通常都使用加速計作為主要的動作感測器,但加速計能力有限,無法準確地預測垂直運動,而這對於準確判定相關參數至關重要,如爬坡時消耗的卡路里等。增添精密大氣壓力感測器,能大幅提高垂直運動的測量準確度,並有助於驗證來自其他感測器的資訊。
現在,市面上已有靈敏度極高且外形尺寸適合穿戴式裝置設計的低功率大氣壓力感測器,這些感測器不僅能偵測到小至 13 cm 的高度變化,而且尺寸小巧且堅固耐用。
本文將探討此類元件在健身追蹤器中扮演的角色,並以 TE Connectivity Measurement Specialties 一款適用於此應用的空氣壓力感測器為例,說明具體的應用方法。
高度計在健身追蹤器中扮演的角色
健身追蹤產品的核心要素是使用加速計等裝置進行慣性動作感測,以此計算步數、行進距離及消耗的卡路里等參數 (圖 1)。但測量垂直運動,對此類感測器來說並不容易。爬樓梯之類的活動在加速度分佈上與普通行走有很大不同,要準確偵測並不難。可是,光靠加速度很難分辨使用者是純粹沿著斜坡走,還是走在平地上。但這兩者所需的力氣 (和消耗的卡路里),可能差別很大。
一些有關健身追蹤準確度的消費者研究結果發現,早期健身追蹤器的估算值,可能少了三成之多。若想更準確地測定健身參數,健身追蹤器需要一種簡單可靠的方法來準確測量垂直運動。
圖 1:具有健身追蹤能力的穿戴式裝置,越來越受消費者青睞。(圖片來源:DigiKey,基於 TE Connectivity 的原始資料)
大氣壓力感測器 (又稱為氣壓計),可提供解決之道。在其他所有因素都相同的情況下,大氣壓力由高度決定,遵從「遞減率」關係,此速率是指大氣變數隨著高度變化的速度。因此,套用求解高度的氣壓方程式後,大氣 (或氣壓) 壓力感測器可充當氣壓高度計:
方程式 11
說明:
P 是目前壓力
P0 為海平面壓力 (h=0)
高度 (h) 以公尺 (m) 為單位
此方程式包含大氣組成與 15°C 環境溫度等幾個假設,因此若要準確計算絕對高度,還需具備其他資訊。即使在不同的壓力條件下,此方程式依然適用,而且受溫度條件影響的程度非常低。因此,只需比較兩次連續壓力測量的結果,方程式 1 即可產生準確的高度變化值。
海平面處的標準大氣壓約為 1013 mbar,因此 1 mbar 的壓差所對應的垂直變化量大約是 8 m。這表示使用方程式 1 時,需要很高的壓力量測精準度,才能偵測到人體的垂直運動。幸好,現在市面上已有足夠準確的小型壓力感測器。
TE Connectivity Measurement Specialties 的 MS5840-02BA 微機電系統 (MEMS) 壓力感測器,就是此類大氣壓器感測器之一 (圖 2)。此裝置可以 24 位元測量大氣壓力和環境溫度,能在高度計應用中達到 13 cm 的有效高度解析度,而這樣的解析度足以偵測爬一階樓梯所產生的高度變化。
圖 2:MS5840-02BA 空氣壓力感測器模組外形小巧,覆蓋區為 3.3 x 3.3 mm,高度為 1.7 mm,具有很高的效能和精準度。(圖片來源:TE Connectivity)
MS5840 將 MEMS 壓力感測器與客製化的 ASIC 整合在一起,能將類比感測器訊號數位化,並藉由 I2C 匯流排提供主機裝置介面。因此,在健身追蹤器設計中加入 MS5840 後,就不需要額外的元件。這款表面黏著式模組外形小巧,覆蓋區為 3.3 x 3.3 mm,高度為 1.7 mm,足以用於穿戴式裝置中。此外,此裝置還有透過接地、高耐用型護蓋來強化 ESD 保護的選項,可防護人體產生的靜電。
這些模組能讓設計人員對感測器原始讀數進行一階和二階補償,將裝置和溫度變化納入考慮,因此才會有如此高的準確度。各個裝置會在兩個溫度和兩個壓力下進行原廠校正,產生用於一階計算的校正參數:
- 參考溫度 - TREF
- 參考溫度下的壓力靈敏度 - SENST1
- 壓力靈敏度的溫度係數 - TCS
- 參考溫度下的壓力偏移 - OFFT1
- 壓力偏移的溫度係數 - TCO
- 溫度的溫度係數 - TEMPSENS
進行一階補償時,設計人員必須取得裝置的校正參數,並讀取感測器未經補償的 24 位元數位壓力 (D1) 和溫度 (D2) 值。然後計算實際溫度與參考溫度的溫差 (dT = D2 - TREF),並利用此溫差調整數位溫度讀數 (TEMP = 2000 + dT x TEMPSENS),以 0.01°C 的精確度取得攝氏度數 (˚C) (2000 = 20.00°C)。
接下來,設計人員必須使用校正後的溫度校正壓力讀數,方法是先算出目前溫度下的壓力偏移 (OFF = OFFT1 + TCO x dT) 和壓力靈敏度 (SENS = SENST1 + TCS x dT)。然後以 mbar 為單位,精確度為 0.01 mbar (110002 = 1100.02 mbar) 下,計算出經過溫度補償的壓力 P = ((D1 x SENS/221) - OFF)/215。
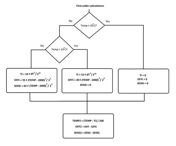
一階校正後的讀數僅對暖空氣有效。在較低溫度下,感測器需要二階校正,如圖 3 所示。對於低溫 (中間方框,高於 10˚C) 和超低溫 (最左邊方框,低於或等於 10˚C),必須使用一階校正的結果,以不同的方式重新計算溫度和壓力。
圖 3:雖然一階計算可以用於暖空氣,但在溫度降到 20˚C 和 10˚C 以下時,則可能需要對感測器讀數進行二階補償。(圖片來源:R. Quinnell,使用 TE Connectivity 的原始資料)
執行一階和二階校正的結果是,能在廣大的溫度範圍下,取得十分準確的壓力和溫度讀數,如圖 4 所示。
圖 4:執行一階和二階補償,設計人員就能使用 MS5840 壓力感測器在寬廣的溫度範圍內取得十分準確的讀數。(圖片來源:TE Connectivity)
除了尺寸小、準確度高之外,MS5840 還具有其他特性,因此特別適合用於穿戴式裝置應用。此裝置能在 1.5 V 至 3.6 V 的供應電壓下工作,因此能相容於 1.8 V 和 3.3 V 邏輯設計。此外,功率很低,待機時的電流消耗量不到 0.1 µA。
工作電流將視感測器讀數的頻率和解析度而定。內建的類比數位轉換器 (ADC) 使用三角積分轉換法,並可選擇超取樣比 (OSR)。這樣一來,開發人員就能在轉換速度和功耗之間達到最佳的取捨。轉換期間的峰值電流消耗量通常為 1.25 mA,但在 OSR 設為最大值 (8192) 時,轉換時間僅需 17 ms,在每秒讀取一個樣本的速率下,平均功率為 20 µA。而 OSR 設為最小值 (256) 時僅需要 0.54 ms,電流消耗量平均為 0.63 µA。
此外,感測器解析度也會受到 OSR 設定的影響。取捨決定時,應考量這一點。在全 OSR 下,模組的解析度為 0.016 mbar,對應的高度落差略低於 13 cm。在最小 OSR (25) 下時,解析度為 0.11 mbar,高度落差大約為 90 cm。
壓力感測器的設計考量因素
若開發人員想將壓力感測器當作氣壓高度計使用,有幾個系統設計考量因素需要牢記在心。MEMS 壓力感測器其實是一個矽薄板,其下是氣體室,氣體室中的氣體處於參考壓力 (或真空) 之下。此板件的上表面,透過感測器封裝內的開口或連接埠暴露於大氣壓力下。氣體室壓力與環境氣壓的壓差會使板件彎曲,產生機械應變,從而產生成比例的電氣訊號。MS5840 內建的 ASIC 會偵測該訊號並將其數位化。
由於感測器需要暴露於環境氣壓下,穿戴式裝置的設計必須在感測器連接埠與外部的空氣之間提供暢通的路徑。但此路徑除了會讓空氣進入裝置,也會使水和灰塵進入。因此,開發人員必須在穿戴式裝置內小心放置感測器,以免堵塞空氣路徑,同時也要仔細設計穿戴式裝置的外罩,儘量避免進水。
MS5840 就是專為避免這種問題而設計。此模組採用分層結構來保護感測器 (圖 5)。最底層是帶 SMT 焊墊的氧化鋁基板,可為組件提供機械穩定性。此基板在 ASIC 上堆疊了 MEMS 感測器,可提供訊號調整、數位轉換和 I2C 介面。電子組件與不鏽鋼蓋帽 (當作裝置的連接埠) 之間的空隙則填滿不透明凝膠。
圖 5:為了避免光線、灰塵和濕氣進入電子元件,MS5840 壓力感測器模組包含不透明凝膠層,即圖中連接埠 (頂端) 和感測器組件 (底部) 之間的黑色材質。(圖片來源:DigiKey,基於 TE 的原始資料)
凝膠有幾個用途。主要功能是將大氣壓力傳送至感測器表面。凝膠會以機械方式將感測器耦合至空氣,同時避免灰塵和濕氣接觸電子元件。由於凝膠不透明,因此也提供額外的光保護,避免光子產生電子雜訊。蓋帽中的凝膠不僅能讓模組更加堅固,還能在搭配接地選項時提高模組的 ESD 耐受性。
開發人員可利用此分層式結構,讓穿戴式裝置更防水,方法是在感測器上蓋加裝 O 型環,並將感測器妥善放入穿戴式裝置的外罩內,確保不鏽鋼連接埠與外罩的空氣開口對齊。完全組裝好裝置之後,外罩和感測器蓋帽之間的 O 型環會將外罩密封,避免灰塵和水侵入裝置,而凝膠能保護感測器。
將氣壓高度計整合到健身應用時,還要考量到風,風可能會造成量測錯誤。比起靜止的空氣,流動空氣所施加的壓力更少,因此假如量測時來了一陣強風,感測器的氣壓會短暫下降。氣壓訊號裡若有這種「雜訊」,會導致高度突然變化的假象。不過,健身監測裝置開發人員只需將這種明顯的高度變化與加速計讀數加以比對,便可減輕這種錯誤。如果沒有相應的加速度,則可合理地忽略高度的「驟升」。
這種減輕做法在兩個方向都有效。當單車騎士騎在顛簸路面時,可能會產生類似於爬樓梯的加速度分佈。但如果看似爬樓梯,而高度並未變化,系統也可考慮忽略加速計讀數,將其視為環境雜訊。
結論
隨著穿戴式裝置健身追蹤器的普及,能否準確測量健康資料,逐漸成為產品差異化因素。增添壓力型氣壓高度計,能以多種方式提升穿戴式健身裝置的準確度,特別是卡路里消耗量層面。此類感測器還有助於驗證來自其他感測器的資訊。不過,若想應用於健身監測穿戴式裝置,壓力感測器不僅要高度準確,還必須能以低功率工作且具有超小的覆蓋區。如本文所述,TE Connectivity 的 MS5840-02BA 可提供新一代穿戴式健身追蹤器所需的準確度、低功率和小尺寸。
參考資料
聲明:各作者及/或論壇參與者於本網站所發表之意見、理念和觀點,概不反映 DigiKey 的意見、理念和觀點,亦非 DigiKey 的正式原則。


